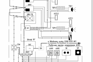
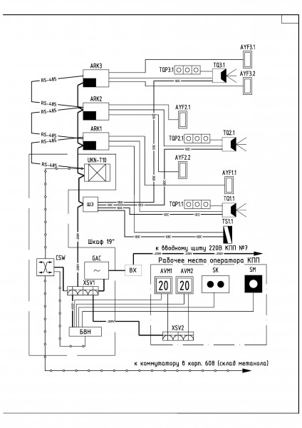
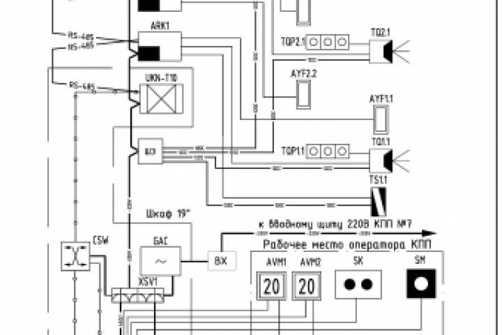
Схема электрическая структурная
Для полной функциональности этого сайта необходимо включить JavaScript.
Дубна
Я представитель:
ООО"МАРИС" г.Дубна
Штат: 11 человек
Дайте мне правильное ТЗ и мы перевернём землю)))
Игорь Волков
iwolf71
Рейтинг: 204
не верифицирован
Всего отзывов:
0
Нейросаммари
Работ в портфолио:
12
Типовых услуг:
0
Работ на продажу:
0
Возраст:
54 года
Стаж работы:
37 лет
Зарегистрирован:
07.06.2018
Образование:
Среднее профессиональное
Юридический статус:
Самозанятый
Стоимость услуг (руб):
1 200
за час
130 000
за месяц
Был на сайте:
2026-05-12 в 16:23
+79055395280
Написать Игорь Волков
iwolf71@mail.ru
Предложить работу
Добавить в избранное
Добавить рекомендацию
whatsapp
Youtube
Пожаловаться
Инженерия
56
0
Схема электрическая структурная
Используемые навыки:
Слаботочные системы
Описание
Решение
Результат
Соавторы
Презентация проекта
Примеры реализации
Описание
Презентация проекта
Оценили проект:
0
×
Оценили проект
×
Авторизация
Для того чтобы оценивать проекты, вам нужно войти на сайт
Другие проекты
Все проекты
Автоматическая система управления гидропоникой теплицы
Автоматическая система управления гидропоникой теплицы
Автоматическая система управления котельной
FREELANCE.RU
Toggle navigation
Нанять фрилансера
Заказчику
Каталог фрилансеров
Каталог PRO
Каталог студий
Каталог услуг
Каталог работ
Виртуальный HR
Умный поиск
Провести конкурс
Разместить задание
Найти работу
Найти задание
Присоединиться к команде
Участвовать в конкурсе
Предложить услугу
Вход
Разместить задание
▲