Мир меняется и мы меняемся вместе с ним!

Сергей Плотников sergiokontent

Рейтинг: 2 455
не верифицирован
Всего отзывов: 23 4
Профессионализм: 8 Коммуникация: 8
Выполнил заданий: 34
  • Активность:
  • Работ в портфолио: 14
  • Типовых услуг: 0
  • Работ на продажу: 0
  • Возраст: 47 лет
  • Стаж работы: 4 года
  • Зарегистрирован: 18.04.2022
  • Образование: Cпециалитет
  • Юридический статус:Самозанятый
Был на сайте:

Перенос схемы в электронную версию

Используемые навыки:

Описание

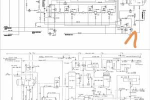
Задание от заказчика: нарисованную от руки схему переработки топлива перенести в электронную версию заданного формата, с соблюдением ГОСТов. Промежуточный контроль 30%, 60% и 90% исполнения.

Презентация проекта

pic4538410.jpg

Оценили проект:

0