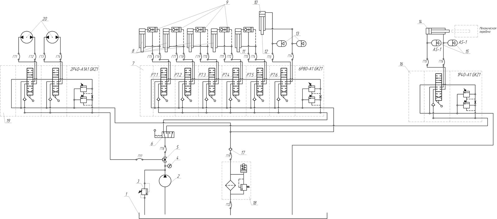
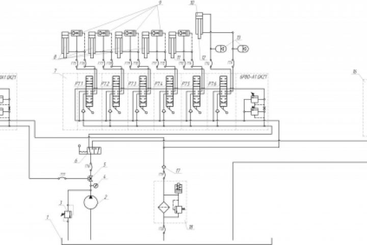
Гидравлическая схема сваебойной машины
Для полной функциональности этого сайта необходимо включить JavaScript.
Орел
Дмитрий Гончаровский
dgoncharovskiy
Рейтинг: 76
не верифицирован
Всего отзывов:
0
Работ в портфолио:
16
Типовых услуг:
0
Работ на продажу:
0
Возраст:
43 года
Зарегистрирован:
15.02.2011
Был на сайте:
2024-04-04 в 14:40
inbox
Предложить работу
Добавить в избранное
Добавить рекомендацию
Пожаловаться
Инженерия
52
0
Гидравлическая схема сваебойной машины
Используемые навыки:
Чертежи/Схемы
Описание
Решение
Результат
Соавторы
Презентация проекта
Примеры реализации
Описание
Презентация проекта
Оценили проект:
0
×
Оценили проект
×
Авторизация
Для того чтобы оценивать проекты, вам нужно войти на сайт
Другие проекты
Все проекты
Схема производства хрустящих хлебцев
Монтажный лист
Расчёт шнеков на прочность (страницы 3-4)
FREELANCE.RU
Toggle navigation
Нанять фрилансера
Заказчику
Найти по специализации
Найти по услугам
Провести конкурс
Разместить задание
Виртуальный HR
Найти студию
Другое
Найти работу
Фрилансеру
Найти задание
Присоединиться к команде
Участвовать в конкурсе
Предложить услугу
Другое
Возможности
Для заказчика
Для фрилансера
Вход
Разместить задание
▲